获取短信验证码
2025-12-06
张秀全1 张中国2
(唐山曹妃甸冀东装备机械热加工有限公司;冀东水泥(烟台)有限责任公司)
摘 要:在JLM-46.4立磨液压系统的调试初期和生产运行时出现过磨辊升不起来或无法加载加压、也出现储气罐氮气囊破裂损坏,液压系统振动不稳定等故障现象。结合液压系统和控制系统设计原理,分析认为,这些故障多是由于检修、维护不当等引起二次污染造成液压油脏,导致液压阀堵卡所致。
关键词:原料立磨;液压系统;故障诊断;解决办法
0 引言
某公司建设Φ5.2 m×78 m回转窑+在线型喷腾式分解炉+双系列4-2-2-2-2五级预热器熟料生产线配置两台JLM3-46.4原料立磨,立磨设计入磨物料粒度小于80 mm,控制细度R80筛余小于12%,实际生产能力达到320 t/h以上。调试初期和生产运行时液压系统出现过各种故障,磨辊升不起来或无法加载加压,也出现储气罐氮气囊破裂损坏、液压系统振动不稳定等故障现象。结合液压系统和控制系统设计原理诊断、研究分析,采取措施,解决了因液压系统等故障影响设备运行的问题。
1 立磨主要技术数据
原料立磨型号JLMS46.4,磨盘直径4600 mm,转速27.1 r/min。减速机型号JLP250G,输入功率 2 600 kW,速比i=36.585:1。主电机型号YRKK800-6,额定功率2 600 kW,转速992 r/min;定子电压10 kV,电流 182 A;转子电压2 450 V,电流 651A。液压系统主泵电机型号:HM2-200L2-6/B35功率:22 kW;油泵型号:PVH74QIC-RM-1S-10-C25-31,公称流量100 L/min,工作压力14 MPa;抗磨液压油ISO VG46。
2 液压系统组成、原理和控制程序
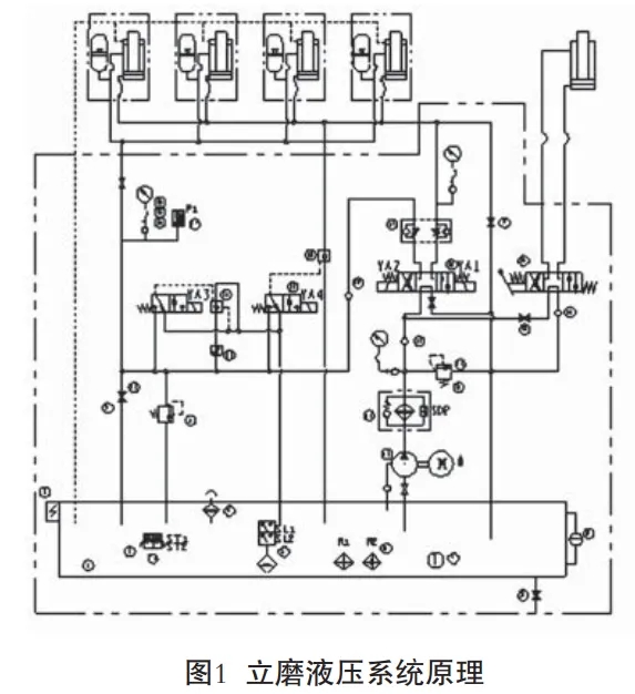
(1)立磨液压系统组成:液压站由油箱、柱塞泵装置、管路过滤器、功能性阀(液控单向阀、电磁换向阀、插装式单向阀、双单向节流阀、节流截止阀、溢流阀、板式球阀等)、翻辊换向阀组及管道、油缸、控制元件(液位控制器、压差控制器、压力变送器) 蓄能器、显示仪表(压力表、液位液温计)及电控柜等组成。
(2)立磨液压系统(原理见图1)是为磨辊提供合适的加载力,实现磨辊在运行、补压、减压、抬辊、落辊、自动落辊、循环过滤等过程的自动控制。系统正常运行过程中,由蓄能器来维持工 作,从而减少不必要的能量损耗。

(3)液压缸及管路系统保压试验。JLM-46.4 立磨液压系统设定的最高工作压力14 MPa,管道保压试验遵循由小到大、循序渐进的试验原则。
试验前的准备工作:将磨辊与磨盘之间用 30 mm以上的胶板或木板垫隔开,收回机械限位防止发生意外损坏顶丝。液压缸无杆腔直接与油箱相通,调节溢流阀A、B及液压泵自身的溢流阀C,使 溢流阀A、C溢流量接近最小值,溢流阀B溢流量接近最大值。
启动液压泵,首先试验有杆腔系统压力:打开截止阀M,关闭截止阀N,电磁阀YA1得电,液压油进入液压缸有杆腔,及时将有杆腔气体排出,缓慢调整溢流阀B,使液压缸有杆腔压力达到15 MPa,YA1断电,液压缸有杆腔处于保压状态,保压10 min 检验无泄漏后试验完毕。再试验无杆腔系统压力:再关闭截止阀M,使电磁阀YA2得电,液压油进入 液压缸无杆腔,及时将无杆腔气体排出,缓慢调整溢流阀B,使液压缸无杆腔压力达到12 MPa,YA2 断电,液压缸无杆腔处于保压状态,保压10 min检查 系统无泄漏后全部保压试验结束。
若管路系统保压试验过程中发现泄漏,应及时打开截止阀M、N,使管道压力快速下降,以减少液压油的泄漏,过程中应保证液压缸有杆腔压力大于无杆腔压力2 MPa以上,避免产生抬辊现象。
(4)溢流阀和蓄能器压力调整设定。
JLM-46.4立磨液压系统设定的最高压力为14 MPa。在正常使用情况下,根据设计要求,保证液压泵和管路的最高工作压力处于有效的保护范围内。溢流阀A、B、C的压力调整应在管路试压后由大到小顺序完成,重复管路试压中液压缸有杆腔加压动作,根据有杆腔压力表的读数设定液压泵溢流阀C压力为15 MPa,溢流阀B压力为14MPa,调节溢流阀A的压力为9 MPa,此时,溢流阀A、B、C 所处状态就是系统工作的额定压力状态。蓄能器压力用专用表测定调整,一般设定氮气囊压力为加载 压力的60%~70%为宜。
(5)液压站液压阀的逻辑动作控制程序 见表 1,具体为:① 液压力P小于设定值0.5 MPa并持续 10 s时,执行闪动加压程序,电磁换向阀YA4常得电,YA1得电2s,失电15s的时间间隔循环,每一循环周期使压力值上升0.06~0.10 MPa,直至系统加载压力大于设定值压力结束;

② 液压力P大于设 定值0.5 MPa并持续10s时,执行闪动减压程序,电磁换向阀YA4常得电,Y3得电2 s,失电15s的时间 间隔循环,每一循环周期使压力值下降0.10MPa,直至系统加载压力小于设定值 压力结束;
③液压力P小于设定值1 MPa并持续10 s时,执行快速加 压程序,直至系统压力高于设定值压力1.3 MPa结束;
④ 系 统 压 力P≥Ps+1(MPa)或设定压力P≤Ps-1(MPa),并延时10 min没有改变时,声光报警并停止给料及执行抬辊动作程序。
3 立磨液压系统故障诊断分析及解决措施
(1)蓄能器储气罐氮气囊破损,出现“砰砰”声音,管道产生冲击振动。用专用压力表检测诊断储气罐氮气囊压力是否降低或严重为零,如果是压力降低或为零,说明氮气囊出现渗漏损坏。
分析原因:氮气囊质量不好、储气罐进出口阀损坏、液压油内杂质导致氮气囊破损压力波动产生振动冲击和“砰砰”噪音。
解决办法:更换专业厂家制作的质量优良的氮气囊或更换损坏的储气罐进出口阀并改进菌型阀结构提高阀杆强度、清理液压管道杂质并采用过滤精度不大于5μm的滤油机过滤,添加液压油达到 NAS7级。
(2) 液压管路法兰漏油。原因:主要是密封件老化损坏或安装不正压出毛边或两法兰不平及法兰错位螺栓松动、管道有应力法兰不同心导致法兰漏油。
解决办法:定期(12个月检查一次)更换老化密封件;安装密封件时要摆正、完全放入沟槽内,防止挤压受力损坏密封件而失效;调整管道两片法兰同心并平行,均匀紧固连接螺栓并固定管道 牢靠防止摆动漏油。
(3)油泵和过滤器工作正常情况下,磨辊升辊正常,降辊时磨辊不降或出现升降辊都不动故障。磨辊升辊正常,降辊时磨辊不降主要原因是液压油没有进入油缸有杆腔,导致无法加压,不能降磨辊。升降辊都不动主要原因是液压油没有进入油缸无杆腔和有杆腔,导致无法加载,不能升降辊。
解决办法:经分析检查三位四通电磁阀因损或油脏卡住,阀芯只能一侧工作,另一侧不能工作,或者两侧都不能正常换向工作。磨损的三位四通电磁阀更换新件;油脏导致卡住,拆卸、清洗三位四通电磁阀,并过滤液压油,油缸正常工作,升降磨辊都正常。
(4)四个磨辊中有两个可以升辊到限定位置,另外两个磨辊升辊速度较缓慢,在设定时间内(120 s)不能升辊到位。根据已经有两个磨辊可以升起来状态,诊断液压系统没有问题,检查没有其他机械问题。主要原因是另外两个磨辊油缸内部油液还可有压缩空间,升辊缓慢油缸内部存有多余气体所致。
解决办法:把油缸无杆腔安全卸压后,用扳手松开油缸排气丝堵,及时卸压排出油缸内气体,再次开起油泵,四个磨辊同时升辊正常到位。
(5)磨辊升不起来。中控操作启动升辊命令直到程序结束,现场磨辊没有升起来。根据多年的处理经验,结合液压控制系统原理图,综合诊断是油液没有进入油缸无杆腔或管路及液压元件内泄漏 所致。具体主要原因有:①系统过滤器堵塞;②油泵损坏没有油进入无杆腔油缸;③无杆腔管路泄漏;④无杆腔管路上截止阀M没有关闭;⑤电磁阀 Y4仍带电或断电后阀芯未执行到位;⑥液控单向阀卡住。
相对应的解决办法是:①清洗堵塞过滤器;②更换损坏油泵;③处理无杆腔管路法兰密封件;④关闭与无杆腔管路上连接的截止阀M,严密无泄漏;⑤处理电磁阀Y4断电或清洗电磁阀Y4阀芯;⑥清洗由电磁阀Y4控制的液控单向阀并过滤液压油。通过以上实施办法后,液压系统正常工作,磨辊升辊正常。
(6)磨辊加载压力升不起来,无法加压,磨辊降不下去。主要原因是:①油路截止阀N没有关闭;②有杆腔管路泄漏;③电磁阀Y3仍带电工作或断电后阀芯未执行到位;④电磁阀Y3控制的液控单向阀21卡滞;⑤溢流阀堵塞卡住泄漏。
解决办法:①关闭对应油路截止阀N;②处理有杆腔管路泄漏;③电磁阀Y3断电或清洗阀芯;④清洗电磁阀Y3控制的液控单向阀;⑤清洗堵塞溢流阀A。通过以上实施办法后,液压系统正常工作,磨辊加压降辊正常工作。
(7)液压油泵、油缸液压系统工作正常,某个磨辊在加压后油缸活塞上下升降幅度较小,活塞杆伸缩较小或基本不动。主要原因:①检查发现与油缸活塞杆连接拉杆关节轴承碎裂损坏;②吊耳拉杆从螺纹位置有制作陈旧性缺陷裂纹。
解决办法:①拆卸碎裂拉杆关节轴承并更换新件后磨辊加载正常工作;②更换新吊耳拉杆组装。
(8)磨机正常生产运转过程中,油缸液压系统正常工作,闪动加载时油缸整体上下晃动。
主要原因是油缸底座吊耳关节轴承碎裂损坏,油缸固定不牢靠上下窜动。解决办法是拆卸碎裂关节轴承并更换新件关节轴承GEG200ES/2RS,加载后油缸不上下窜动,固定牢靠正常工作。
(9)液压柱塞泵产生噪音。
主要原因是:①油中混入空气(形成气泡);②轴向柱塞泵或电机的紧固螺栓松动产生外力振动;③油箱内的油位过低;④油温过低黏度阻力大。
对应解决 办法是:①检查系统管路漏气点并排气处理;②紧固松动地脚螺栓;③补充油位到刻度标尺标记位置;④检查温控系统、加热系统、冷却系统达到完好正常工作,保证油温实现自动控 制,油箱温控:≤25 ℃加热器启动,≥25 ℃油泵自动启动,≥38 ℃加热器停止,运转中供油口温控:≤25 ℃声光报警(手动关闭冷却水),≥43 ℃声光报警(手动打开冷却水)。
4 结束语
原料立磨液压系统出现的各种故障:磨辊升不起来或无法加载加压,也出现储气罐氮气囊破裂损坏、液压系统振动不稳定等故障现象。结合液压系统和控制系统设计原理,经过诊断、研究分析, 认为这些故障多数原因是由于检修、维护不当等引起二次污染造成液压油脏,导致液压阀堵卡所致,需现场逐步排查。建议现场要采取防尘措施、加强维修、维护管理;检查滤油器,以控制油液污染,滤芯连续使用超过三个月均需清洗一次或更换,空气滤清器需经常清洁;定期清洁,确保液压油过滤达到清洁度NAS1638-7等级。以上措施效果良好,可供参考。
来源:《新世纪水泥导报》
(版权归原作者或机构所有)